Ningbo Richge Technology Co, Ltd.
Ningbo Richge Technology Co, Ltd.
Mga produkto
FN18 Serye panloob na mataas na boltahe load break switch nalf air pagkakabukod switch breakers fuse
  • FN18 Serye panloob na mataas na boltahe load break switch nalf air pagkakabukod switch breakers fuseFN18 Serye panloob na mataas na boltahe load break switch nalf air pagkakabukod switch breakers fuse
  • FN18 Serye panloob na mataas na boltahe load break switch nalf air pagkakabukod switch breakers fuseFN18 Serye panloob na mataas na boltahe load break switch nalf air pagkakabukod switch breakers fuse

FN18 Serye panloob na mataas na boltahe load break switch nalf air pagkakabukod switch breakers fuse

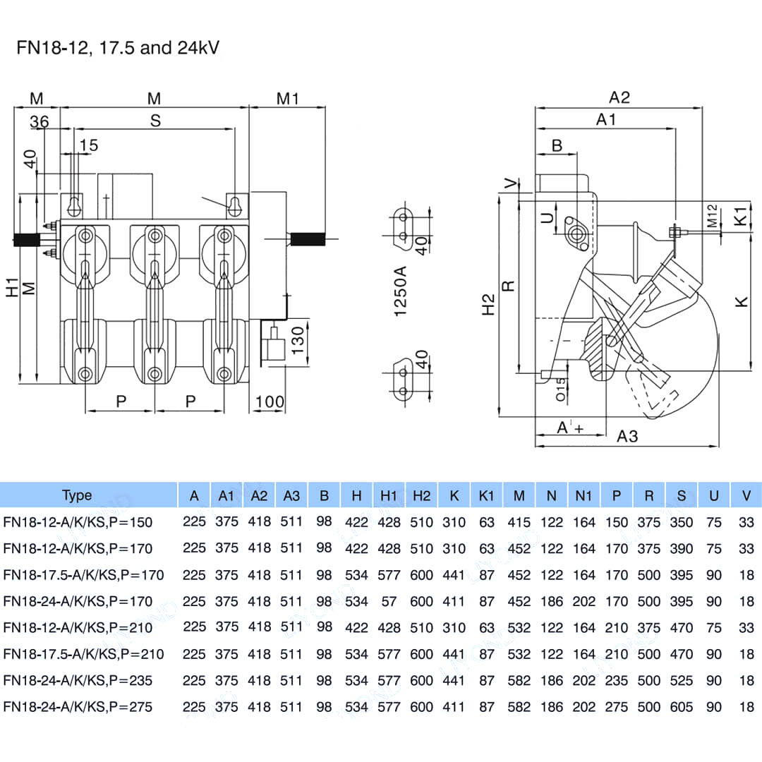
Model:FN18-12
Ang FN18-D ay isang pangkalahatang layunin, tatlong-poste, load break switch na nag-aalok ng mga may-ari ng switchgear at nagtitipon ng mga pakinabang ng isang advanced na nakakagambalang teknolohiya at napatunayan, maaasahan na pagganap sa isang compact na disenyo. Ang switch ay magagamit sa mga nagtitipon ng switchgear bilang isang bloke ng gusali para sa metal-enclosed at pad-mount switchgear application sa mga rating mula sa 12-40.5 kV. Ang karaniwang switch ng FN18 ay nagsasama ng isang mabibigat na bakal na frame na may stand-off na mga insulators, isang natatanging sistema ng pag-iwas ng puffer-type na arc, isang mekanismo ng operating at kasalukuyang mga nagdadala ng mga sangkap, kabilang ang mga nakakaintriga na uri ng blade na may mga bisagra ng cast at mga konektor ng panga. Ang mga opsyonal na accessory at tampok ay may kasamang iba't ibang mga operating handles, isang operator ng motor, switch ng pandiwang pantulong, isang aparato ng shunt trip, fuse base, mechanical fuse tripping, grounding switch, mechanical door interlocking at key interlocking. Ang serye ng FN18 na panloob na high-boltahe na switch ng pag-load ay may mga pakinabang ng madaling disenyo, operasyon, compact na istraktura, maliit na dami, buong pag-andar, magaan na timbang, mabilis na pagsira at bilis ng pagsasara at mataas na pagiging maaasahan. Ito ay angkop para sa AC 50Hz, na-rate na boltahe 12kV, 24KV, na-rate ang kasalukuyang 630A at three-phase distribution system, lalo na para sa mga proyekto sa konstruksyon ng network at pagkukumpuni, mga gusali ng mataas na pagtaas, supply ng kuryente ng network ng mga pampublikong pasilidad, at isang mainam na produkto para sa box-type na substation at proteksyon ng transpormer.

FN18 Serye panloob na mataas na boltahe load break switch nalf air pagkakabukod switch breakers fuse

    Ang FN18- 口 ay isang pangkalahatang layunin, tatlong-poste, load break switch na nag-aalok ng mga may-ari ng switchgear at nagtitipon ng mga pakinabang ng isang advanced na nakakagambalang teknolohiya at napatunayan, maaasahan na pagganap sa isang compact na disenyo. Ang switch ay magagamit sa mga nagtitipon ng switchgear bilang isang bloke ng gusali para sa metal-enclosed at pad-mount switchgear application sa mga rating mula sa 12-40.5 kV.

Ang karaniwang switch ng FN18 ay nagsasama ng isang mabibigat na bakal na frame na may stand-off na mga insulators, isang natatanging sistema ng pag-iwas ng puffer-type na arc, isang mekanismo ng operating at kasalukuyang mga nagdadala ng mga sangkap, kabilang ang mga nakakaintriga na uri ng blade na may mga bisagra ng cast at mga konektor ng panga.

Ang mga opsyonal na accessory at tampok ay may kasamang iba't ibang mga operating handles, isang operator ng motor, switch ng pandiwang pantulong, isang aparato ng shunt trip, fuse base, mechanical fuse tripping, grounding switch, mechanical door interlocking at key interlocking.


Mga tampok at benepisyo


• Disenyo ng compact

• Lahat ng mga bahagi ng bakal alinman sa hindi kinakalawang na asero o hot-dip galvanized

• Solid at matatag na base frame

• Pangunahing pakikipag -ugnay sa proteksyon ng icing

• Magagamit ang mga insulator sa porselana o kahalili sa silicone

• Minimal sag para sa linya-koneksyon salamat sa dalawang nakapirming mga terminal

• Ganap na pagpapanatili ng antirust al alloy -arc kamara

• Pamamaraan sa paglipat nang walang panlabas na arko

• Posible ang kapasidad ng paggawa ng maikling circuit sa ilalim ng mga tiyak na kondisyon

• Ang pag -aayos sa istraktura ng pagsuporta alinman sa pamamagitan ng pag -clamping (libreng setting) o pag -screwing (mga butas sa base frame)

• Madaling pag-install at setting ng site

• Mataas na pagiging maaasahan: hanggang sa 1'000 cycle (depende sa paggawa ng kasalukuyang)

• Lahat ng pagsasagawa ng mga bahagi alinman sa pilak, nikel o lata-plated

• Praktikal na walang pagpapanatili



Pangunahing impormasyon.



Istraktura



Teknikal na parameter




Model at Pagguhit


Kapaligiran sa Serbisyo

a) temperatura ng hangin: maximum na temperatura: +75 ° C; Minimum na temperatura: -45 ° C.

b) kahalumigmigan: buwanang average na kahalumigmigan 95%; Pang -araw -araw na average na kahalumigmigan 90%.

c) Altitude sa itaas ng antas ng dagat: maximum na pag -install ng taas: 2500m

d) nakapaligid na hangin na hindi tila marumi sa pamamagitan ng kinakaing unti -unti at nasusunog na gas, singaw atbp.

e) Walang madalas na marahas na pag -iling




FAQ  

Q 1. Ikaw ba ay isang pabrika o kumpanya ng pangangalakal?

Ang A.We ay isang pabrika.

Q 2. Saan matatagpuan ang iyong pabrika? Paano ako makakibisita doon?

A. Ang aming pabrika ay matatagpuan sa Wenzhou City, Zhejiang Province, China. Maaari kang lumipad sa Longwan Airport nang direkta. Ang lahat ng aming mga kliyente, mula sa bahay o sa ibang bansa, ay maligayang pagdating upang bisitahin kami!

Q 3. Ano ang termino ng pagbabayad?

A. Tinatanggap namin ang TT, 30% na deposito at 70% bago ang kargamento, Western Union, L/C sa paningin ay OK! Ipapakita namin sa iyo ang mga larawan ng mga produkto at mga pakete bago ka magbayad ng balanse.

Q 4. Sabihin mo sa akin ang pamantayan ng package? Ano ang iyong mga termino ng pag -iimpake?

A: Karaniwan, inayos namin ang aming mga kalakal sa neutral na puting kahon at mga brown na karton. Kung ligal kang nakarehistro na patent, maaari naming i -pack ang mga kalakal sa iyong mga branded box pagkatapos makuha ang iyong mga titik ng pahintulot.

Q 5. Tatanggapin mo bang gamitin ang aming logo?

A. Kung mayroon kang mahusay na dami, ganap na walang problema na gawin ang OEM.

Q 6. Paano ang tungkol sa transportasyon?

A. Kung maliit ang bilang ng mga kalakal ay karaniwang ginagamit namin ang TNT, DHL, FedEx, EMS at ilang ipinahayag na iyong inaalok. Kung ang bilang ng mga kalakal ay malaki karaniwang ginagamit namin ang FWD na iyong inaalok o ibinigay namin. Alinman sa pamamagitan ng dagat o sa pamamagitan ng hangin ay ok.

Q 7. Ano ang oras ng tingga / paghahatid ng iyong oras?

A: Karaniwan, aabutin ng 25 hanggang 30 araw pagkatapos matanggap ang iyong advance na pagbabayad. Ang tiyak na oras ng paghahatid ay nakasalalay sa mga item at ang dami ng iyong order.

Ang regular na produkto ng Silicone Rubber ay 1,000/ linggo, kailangan ng Porcelain ng 2-3 na linggo tungkol sa 1000 mga PC.

Q8. Paano mo gagawin ang aming negosyo na pangmatagalan at magandang relasyon?

A: 1. Pinapanatili namin ang mahusay na kalidad at mapagkumpitensyang presyo upang matiyak na makikinabang ang aming mga customer;

A: 2. Nirerespeto namin ang bawat customer bilang aming kaibigan at taimtim kaming gumawa ng negosyo at nakikipagkaibigan sa kanila, kahit saan sila nanggaling.

A: 3. PINAKA MANALAGA Mayroon kaming ulat ng Uri ayon sa pamantayang IEC

Q9. Ano ang iyong patakaran sa sample?

A: Maaari naming ibigay ang sample kung mayroon kaming mga handa na bahagi sa stock, ngunit ang mga customer ay kailangang magbayad ng gastos sa courier.

Q10. Maaari ka bang makagawa ayon sa mga sample?

A: Oo, maaari kaming makagawa ng iyong mga sample o teknikal na guhit. Maaari nating itayo ang mga hulma at fixtures.

Q11. Ano ang iyong mga tuntunin ng paghahatid?

A: exw, fob, cfr, cif.

Q12.Ano ang mga sertipiko mo?

A: ISO9001, OHSAS18001, ISO14001 Certificate at Uri ng Pagsubok ng Uri ng Produkto.



Pabrika


Sertipiko




Mga Hot Tags: FN18 Serye panloob na mataas na boltahe load break switch nalf air pagkakabukod switch breakers fuse, china, tagagawa, tagapagtustos, pabrika, mababang presyo, kalidad, pinakabagong pagbebenta, advanced
Magpadala ng Inquiry
Impormasyon sa Pakikipag-ugnayan
Para sa mga katanungan tungkol sa low voltage switchgear, high voltage insulators, high voltage earthing switch o listahan ng presyo, mangyaring iwanan ang iyong email sa amin at makikipag-ugnayan kami sa loob ng 24 na oras.
X
Gumagamit kami ng cookies para mag-alok sa iyo ng mas magandang karanasan sa pagba-browse, pag-aralan ang trapiko sa site at i-personalize ang content. Sa paggamit ng site na ito, sumasang-ayon ka sa aming paggamit ng cookies. Patakaran sa Privacy
Tanggihan Tanggapin